产品分类
VALUE
产品展示
PRODUCTS
二通法兰式旋塞阀X43W

主要零件材料
| 零件名称 | 阀 体 | 塞 子 | 填料压盖 | 填 料 |
| X43W-1.0C | 铸 铜 | 铸 钢 | 可锻铸铁 | 油浸石棉盘根 柔性石墨 |
| X43W-1.0P | 铬镍钛不锈钢 | 铬镍钛不锈钢 | 铬镍钛不锈钢 | |
| X43W-1.0R | 铬镍钼钛不锈钢 | 铬镍钼钛不锈钢 | 铬镍钼钛不锈钢 |
主要性能规范
| 型号 | 公称压力 PN(MPa) |
试验压力PS(MPa) | 适用介质 | 工作温度(℃) | |
| 壳体 | 密封 | ||||
| X43W-1.0C | 1.0 | 1.5 | 1.1 | 煤气、油品 | ≤200 |
| X43W-1.0P | 1.0 | 1.5 | 1.1 | 硝酸类 | ≤250 |
| X43W-1.0R | 1.0 | 1.5 | 1.1 | 醋酸类 | -20~150 |
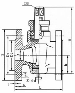
主要尺寸
| 型号 | 公称通径DN(mm) | 尺寸(mm) | |||||||||
| L | D | D1 | D2 | f | b | Z-¢d | □S | h | H | ||
| X43W-1.0C X43T-1.0P X43W-1.0R X43W-1.0Ni |
15 | 80 | 95 | 65 | 45 | 2 | 14 | 4-¢14 | 14 | 26 | 99 |
| 20 | 90 | 105 | 75 | 55 | 2 | 16 | 4-¢14 | 14 | 34 | 124 | |
| 25 | 110 | 115 | 85 | 65 | 2 | 16 | 4-¢14 | 17 | 38 | 133 | |
| 32 | 115 | 135 | 100 | 78 | 2 | 18 | 4-¢18 | 19 | 45 | 152 | |
| 40 | 150 | 145 | 110 | 85 | 3 | 18 | 4-¢18 | 22 | 55 | 212 | |
| 50 | 170 | 160 | 125 | 100 | 3 | 20 | 4-¢18 | 27 | 74 | 260 | |
| 65 | 220 | 180 | 145 | 120 | 3 | 20 | 4-¢18 | 32 | 82 | 295 | |
| 80 | 250 | 195 | 160 | 135 | 3 | 22 | 4-¢18 | 36 | 95 | 327 | |
| 100 | 300 | 215 | 180 | 155 | 3 | 26 | 8-¢18 | 46 | 135 | 425 | |
| 125 | 350 | 245 | 210 | 185 | 3 | 24 | 8-¢18 | 50 | 154 | 482 | |
| 150 | 400 | 280 | 240 | 210 | 3 | 24 | 8-¢23 | 55 | 172 | 512 | |
| 200 | 480 | 335 | 295 | 265 | 3 | 24 | 8-¢23 | 75 | 195 | 605 | |
| 250 | 530 | 390 | 350 | 320 | 3 | 28 | 12-¢23 | 85 | 230 | 660 | |
| 300 | 610 | 440 | 400 | 368 | 3 | 30 | 12-¢23 | 100 | 263 | 760 | |